ATO-LWQ is a high-performance gas turbine flow meter for sale, widely used in measuring natural gas, city gas, propane, butane, air, nitrogen and other gases. The output mode covers RS485 and 4-20mA, and DN20 to DN300 diameter is optional. As the flow meter integrates temperature, pressure and flow sensors, online tracking detection of medium temperature and pressure and automatic compensation, compression factor correction algorithm, so it has excellent low and high pressure measurement performance.
Specification
| Model |
ATO-LWQ |
| Nominal Diameter |
DN20-DN300 |
| Output Signal |
4-20mA, RS485 output (wiring can be selected according to the site conditions) |
| Flow Range |
2.5-6000m3/h |
| Measuring Medium |
Nitrogen, propane, natural gas, air, ethane city gas, acetylene and other gases |
| Accuracy Class |
1.5 |
| Measurement Range Ratio |
1:10~1:30 |
| Power Supply |
24VDC, battery powered |
| Installation |
Flange piping type |
| Internal Power Supply |
1 set of 3.6V lithium battery, when the voltage is lower than 3.0V, undervoltage indication appears |
| External Power Supply |
24VDC±15%, ripple <5%, for 4-20mA output, RS485, etc. |
| Power Consumption |
Internal power supply: Average power consumption 1mW, can be used continuously for more than two years |
| External power supply: <2W |
| Standard Conditions |
P=101.325kPa, T=293.15k |
| Ambient Temperature |
-20°C~+60°C |
| Medium Temperature |
-20°C~+60°C |
| Relative Humidity |
5%RH~95%RH |
| Atmospheric Pressure |
86kPa~106kPa |
Flow Meter Flow Range
| Model |
Nominal Diameter |
Flow Range |
Maximum Pressure Loss |
Starting Flow Rate |
Mounting Type |
Net Weight |
| LWQ-25 |
DN25 |
2.5~25m³/h |
/ |
1m³/h |
Flange |
7kg |
| 4~40m³/h |
/ |
2m³/h |
| LWQ-40 |
DN40 |
6~65m³/h |
/ |
1.8m³/h |
9kg |
| LWQ-50 |
DN50 |
6~65m³/h |
0.7kPa |
2.5m³/h |
9.6kg |
| 10~150m³/h |
0.7kPa |
2.5m³/h |
| LWQ-80 |
DN80 |
13~250m³/h |
0.3kPa |
3m³/h |
15.5kg |
| 20~400m³/h |
0.8kPa |
6m³/h |
| LWQ-100 |
DN100 |
20~400m³/h |
0.2kPa |
6m³/h |
20kg |
| 36~650m³/h |
0.5kPa |
8m³/h |
| LWQ-150 |
DN150 |
80~1600m³/h |
1.7kPa |
15m³/h |
43 |
| LWQ-200 |
DN200 |
80~1600m³/h |
0.2kPa |
35m³/h |
56kg |
| 130~2500m³/h |
0.9kPa |
35m³/h |
| LWQ-250 |
DN250 |
130~2500m³/h |
0.2kPa |
35m³/h |
85kg |
| 200~4000m³/h |
0.5kPa |
50m³/h |
| LWQ-300 |
DN300 |
300~6000m³/h |
1.5kPa |
50m³/h |
118kg |
Note: Please explain your working conditions to us before placing an order, and we will recommend which flow range is suitable for each diameter according to the actual working conditions.
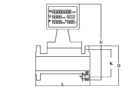
Dimension (unit: mm)

| Nominal Diameter |
L |
D |
K |
n |
d |
Bolt Specifications |
General Pressure Resistance |
| DN25 |
200 |
115 |
85 |
4 |
∅14 |
M12×50 |
4MPa |
| DN40 |
200 |
150 |
110 |
4 |
∅18 |
M16×55 |
4MPa |
| DN50 |
200 |
165 |
125 |
4 |
∅18 |
M16×60 |
4MPa |
| DN80 |
240 |
200 |
160 |
8 |
∅18 |
M16×70 |
1.6MPa |
| DN100 |
300 |
220 |
180 |
8 |
∅18 |
M16×80 |
1.6MPa |
| DN150 |
450 |
285 |
240 |
8 |
∅22 |
M20×80 |
1.6MPa |
| DN200 |
450 |
320 |
275 |
8 |
∅22 |
M20×90 |
1.6MPa |
| DN250 |
450 |
355 |
312 |
12 |
∅26 |
M24×90 |
1.6MPa |
| DN300 |
450 |
410 |
362 |
12 |
∅26 |
M24×100 |
1.6MPa |
Detail

- Electrical Interface: Stainless steel electrical interface, effectively preventing water and dust from entering, prolonging the service life.
- Intelligent LCD Head: Large LCD display temperature, pressure, instantaneous flow, cumulative flow and other data in hand.
- Aviation Aluminum Impeller: Hard oxidized aviation aluminum impeller, unique reinforcing rib technology, not easy to jam, strong and sturdy.
- High-precision Bearings: Fully enclosed bearing structure effectively protects the impeller and flow guide, longer life, greatly reducing the accumulation of impurities, maintenance is more convenient.
Flow Meter Showcase

Application

Tips: Gas turbine flow meter signal output description
4~20mA standard analog signal output: 4~20mA analog signal corresponds to the standard volume flow rate, the range is set by the upper and lower limits of the standard flow rate, the lower limit corresponds to 4mA, the upper limit corresponds to 20mA, the transmission distance is ≤200m, the wiring is two-wire or three-wire system, the power supply voltage is 24VDC.
RS-485 interface signal output: MODBUS protocol RTU mode, half duplex mode, baud rate 1200~9600 optional.
RS-485 communication can realize the following functions.
- Directly networked with the host computer, it can remotely transmit the temperature, pressure, standard volume flow rate and total volume of the measured medium, total volume of the working condition, the relevant parameters of the instrument, fault code, operating status and real-time data.
- Used in conjunction with a special signal acquisition instrument, it can form a remote data acquisition and monitoring system through GPRS/CDMA, Internet and telephone networks. Through the network for data transmission, any flowmeter in the network to read the historical data, fault status, and can remotely set the relevant parameters of various flowmeters.
- With PLC, RTU supporting can be composed of SCADA system and DCS system.